
傳真:
18923864027
QQ:
709211280
地址:
深圳市福田區振中路84號愛華科研樓7層
線性電源的性能知識電路主要包括輸入電網濾波器。輸入整流濾波器、逆變器、輸出整流濾波器??刂齐娐贰⒈Wo電路。它們的功能介紹如下。(1)
體二極管的N型MOSFET圖解MOSFET管的內部構造中,漏柵源三個極之間存在一個固有的寄生二極管,如圖9 18所示。體二極管的極性能夠阻止反向電
SCR諧振橋式拓撲概述諧振型半橋電路 ( 圖 6 10 ) 和全橋電路 ( 圖 6 11 ) 是最有用的 SCR 電路。半橋電路僅用 兩個額定有
減緩開關管電壓圖解除了可以減緩開關電壓條件管電壓的上升速度 ,緩沖器的另一個很重要的優點是減小了開關管的 均勻損耗,避免了二次擊穿
電源的功率因數校正知識在開關電子元件調整器范疇 ,任何使輸入電網電流為非正弦 ,或即便是正弦波但和正弦輸入電壓 不同相位 ,或使輸
buck電流饋電全橋拓撲知識buck電流饋電全橋拓撲逐個根本工作原理這種拓撲如圖 所示。它與圖所示的 buck 電壓饋電全橋電路相似,同樣沒有
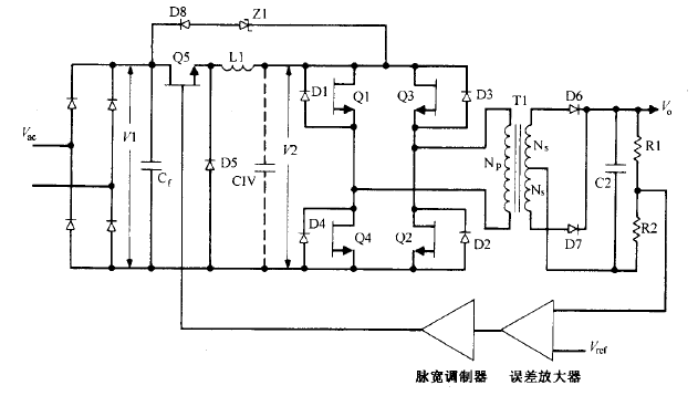
開關電路與原理詳情開關電源的電路組成如下:開關電源的主要電路是由輸入電磁干擾濾波器(EMI)、整流濾波電路、功率變換電路、PWM控制器電
基準電壓的電源知識因為NMOS耗盡管的閾值電壓為負值,并且具有負溫度系數,因此由式(1)可知,耗盡管電流隨溫度上升而變大。同時將該輸出接
變壓器在電源中的技術作用變壓器變壓器是電磁能量轉換器件,根據電磁感應原理制作而成。變壓器的最基本形式,包括兩組繞有導線的線圈,并且
選用電阻通用型與標準電阻的選用及注意事項(l)選用電阻時,電阻的首要參數分類(包括標稱阻值、額定功率和容許過錯)有必要滿足實驗和設汁
怎么估算MOS管電壓驅動Crss:反Ig:MOS柵極驅動電流;Vb:穩態柵極驅動電壓;Ig=[Vb-Vgs(th)] Rg;效應時刻(開關時刻)Ton off=Qgd Ig;第1
N溝道MOS管場效應管是什么N溝道耗盡型MOS管和N溝道增強型MOS管的結構基本相同。差別在于耗盡型MOS管的Si02絕緣層中摻有大量的正離子Na+或K+